Zalogowanie
Imię użytkownika / e-mail
Hasło
Registracja
Napisz recenzję na mój samochód  +Vložit inzerát

Ferrari vymyslelo nový způsob přeplňování. Ale co ten čtyřválec?

Nasz temat
Radek Pecák | 20.07.2018
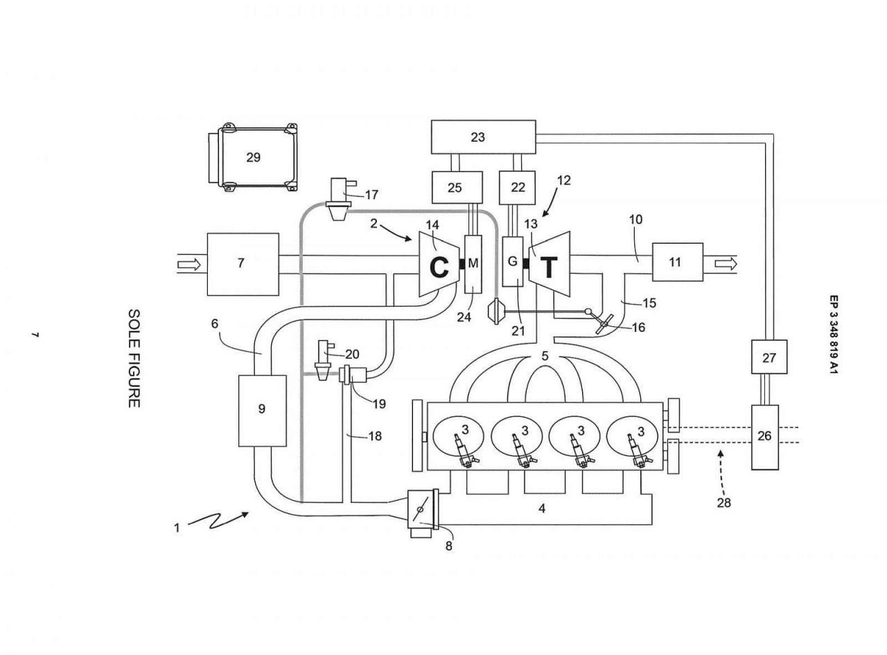
Nový typ přeplňování motoru | foto: Ferrari
Prakticky všichni výrobci aut se snaží vymýšlet stále další a další cesty, jak snížit emise svých motorů. Ferrari není výjimkou.
Zdánlivě velmi prostá, až geniální myšlenka, se skrývá za novým řešením, které si u příslušného úřadu nechala patentovat italská značka se vzpínajícím se hřebcem ve znaku. Schéma ukazuje, že ve výfukovém potrubí motoru je vložena turbína, která ovšem nemá žádné mechanické spojení s kompresorem, zajišujícím vhánění stlačeného vzduchu do spalovacího prostoru.

V zásadě by to mělo fungovat tak, že výfukové plyny roztočí turbínu a její kinetická energie se následně promění na elektrickou. Ta se využije jednak pro elektromotor pohánějící přímo kola vozu, tak i pro elektrický kompresor systému přeplňování.

Největší diskuse však vzbuzuje fakt, že celé schéma je vyobrazeno na základě čtyřválcového motoru, který Ferrari dosud nenabízelo. Možných vysvětlení je tak hned několik. Buď Ferrari skutečně připravuje takovýto motor, například pro obdobný model jako bylo kdysi Dino, nebo takový agregát vyvíjí pro potřeby bratrských značek Alfa Romeo nebo Maserati. Případně je tu ještě jedno vysvětlení - jde pouze o demonstrační model, pro který se čtyřválec tak nějak hodil....

Celý systém má údajně ještě jednu další přidanou hodnotu: turbina ve výfuku by se mohla využít pro vylepšení zvuku motoru. 
Ocena artykułu
1.0 z 5 (20%)
Oceniano: 48540x
Ještě jste nehodnotil/a
Tagy
Dyskusja
do artykułu nie ma żadynch dyskusji
dodać wystšpienie do danej dyskusji
Nejčtenější články předchozích 7 dnů